商城
快速链接
xxx xxx
产品中心
户内高压真空断路器 低压电器 电气设备 软件产品 电气安全 电能质量治理 智能测控 塑壳伴侣 新能源充电桩

多用户预付费电能表

简介
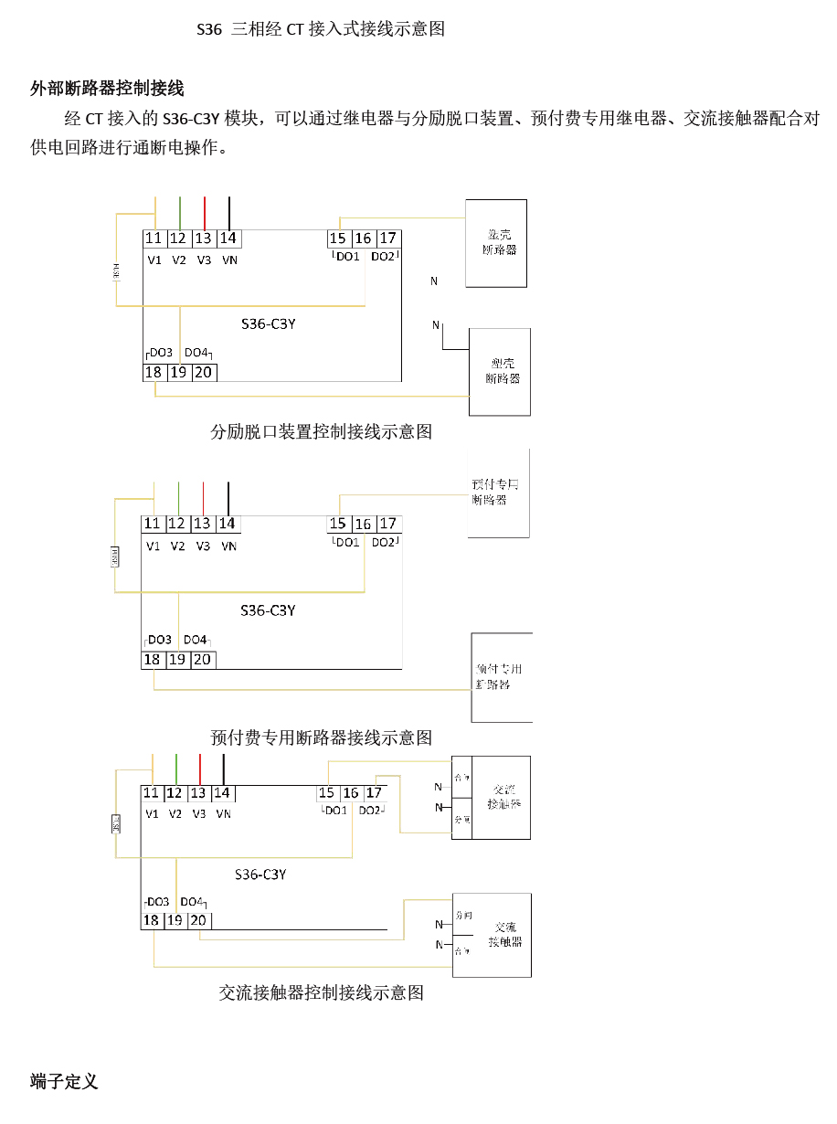
S36系列多用户预付费电能表采用先进的微处理器和信号处理技术设计而成,具有全电量测量、电能计量、分时计费、预付费、需量统计、事件记录、恶性负载识别、故障告警等功能,并配备开关量输入、继电器输出、脉冲输出和RS485通信接口。S36多用户预付费电能表由一个主模块和多个从模块组成,从模块分直接接入式和经CT接入式,S36最多支持直接接入36个单相或12个三相回路,或经CT接入24个三相回路。直接接入式从模块内置磁保持继电器,最大通断能力为80A;当回路电流大于80A时,可选择经CT接入式从模块配合外置断路器使用。S36预付费电能表用途广泛,适用于商业地产、校园、智能建筑的用电管理。
命名意义
功能参数
技术指标
安装尺寸
典型接线

S36_画板 1 拷贝.jpg

S36-M1Y加D3Y 拷贝 2.jpg2-01.jpg

多用户预付费电能表S36(1)_20220728091422-01-02.jpg多用户预付费电能表S36(1)_20220728091422-01-03.jpg

多用户预付费电能表S36(1)_20220728091422-01-04.jpg多用户预付费电能表S36(1)_20220728091422-01-05.jpg

多用户预付费电能表S36(1)_20220728091422-01-06.jpg

多用户预付费电能表S36(1)_20220728091422-01-07.jpg

多用户预付费电能表S36(1)_20220728091422-01-08.jpg

相关产品、解决方案