概述
一直以来,由于消防设备电源故障而无法正常工作,致使火灾蔓延的危急情况屡有发生,特别是在社会供电紧张、设备质量不佳、安全意识淡薄的时期,这一问题显得尤为突出。因此,对消防设备的电源状态进行有效监控是最大限度保障消防联动系统可靠性的必要措施。
GB 25506-2010《消防控制室通用技术要求》和GB 50116-2013《火灾自动报警系统设计规范》对于消防控制室应设置消防设备电源监控系统做了明确要求。目前,在消防验收中,现代大体量建筑、公众集聚场所建筑和一类高层建筑等也都要求设置消防设备电源监控系统。
参考标准
GB 50116-2013《火灾自动报警系统设计规范》;
GB 50016-2014《建筑设计防火规范》;
GB 25506-2010《消防控制室通用技术要求》;
GB 28184-2011《消防设备电源监控系统》;
消防设备电源监控系统组成
消防电源,是指向消防用电设备供给电能的独立电源,主要包括工业建筑、民用建筑、地下工程所设的消防控制室、消防水泵、消防电梯、防排烟设施、火灾自动报警、自动灭火系统、应急照明、疏散指示标志和电动的防火门窗卷帘、阀门等消防用电供电电源。
根据国家标准GB28184-2011《消防设备电源监控系统》,消防设备电源监控系统用于监控消防设备电源工作状态,在电源发生过压、欠压、过流、缺相等故障时能发出报警信号的监控系统,由消防设备电源状态监控器、电压传感器、电流传感器、电压/电流传感器等部分或全部设备组成。
针对建筑的供电特点,传感器一般安装于现场消防配电箱内,通过通信将信息上传至消防控制室消防设备电源状态监控器。


监控功能
实时监测
系统实时监测各传感器的电压、电流实测数值及其他测量值,并在主界面显示详细传感器编号内容以及各类功能按钮。

报警及故障记录
当现场发生通信总线故障、传感器自身的功能模块运行故障及传感器所监控设备的电源故障时,监控器在最长20秒内检测到故障状态,显示界面立即自动跳转至“当前故障”界面

历史记录查询
监控器自动记录发生的所监控设备的电源故障和监控器故障记录,通过“故障查询”可查询到所有记录。若记录条目过多,历史信息不再需要的时候,可以在“参数设置”中设置清除记录,这样就可以清除监控器中历史记录条目。(注:清除记录需要高级权限)

用户分级管理
监控设备系统分二级权限,分别为普通权限和高级权限,默认用户为操作员(普通权限)和管理员(高级权限)。通过“用户管理”菜单登录、退出管理员权限。

系统运行信息
可在设备信息菜单中查询探测器信息:监控器所接各类传感器的在线数和总数。

典型末端消防设备电源监控配置方案
GB50116—2013《火灾自动报警系统设计规范》、GB25506—2010《消防控制室通用技术要求》、GB28184—2011《消防设备电源监控系统》等相关国家标准中,对于消防设备电源监控的具体设置没有明确的要求,根据实际项目需求,结合工程成本等因素,针对不同的消防设备电源,按照不同的监控位置、监控内容主要可分为如下几种方案
消防泵房配置方案消防泵房一般设置于地下,是放置消防泵的设备房,包括消火泵、喷淋泵和其他消防用泵。消防泵属于重要的灭火设备,因此需要对各消防泵的电源及工作状态做全面监控。建议在进线处安装一台SCK832V电压信号传感器,对双电源电压进行监测,出线回路各安装一台SCK831VA电压/电流信号传感器,对出线电流、电压进行监测。
信号传感器采用标准模块化设计,导轨安装,方便现场使用。传感器到区域分机或监控主机采用消防二总线通讯方式,支持手拉手、星型、环型等多种连接方式,且供电电源由区域分机或监控主机提供,布线时将通讯线及电源线共管铺设即可,无需外接电源。

排烟风机、排风风机配置方案
排烟风机、排风风机属于重要的消防设备,需对这些消防设备的电源及工作状态进行了全面的监测。推荐电源进线处安装一台SCK832VA+JK电压/电流信号传感器,监测双电源转换开关前端两路电压及后端一路电流。

SCK832VA+JK除了监测电压、电流外,还可通过开关量输入功能实时采集双电源转换开关断路器状态。另外,带有继电器输出功能,支持遥控、故障报警等多种模式:遥控模式下可通过消防设备电源状态监控器进行继电器动作或释放;故障报警模式下可根据传感器探测到消防电源故障时动作,且可设置手动复位方式和自动恢复方式。
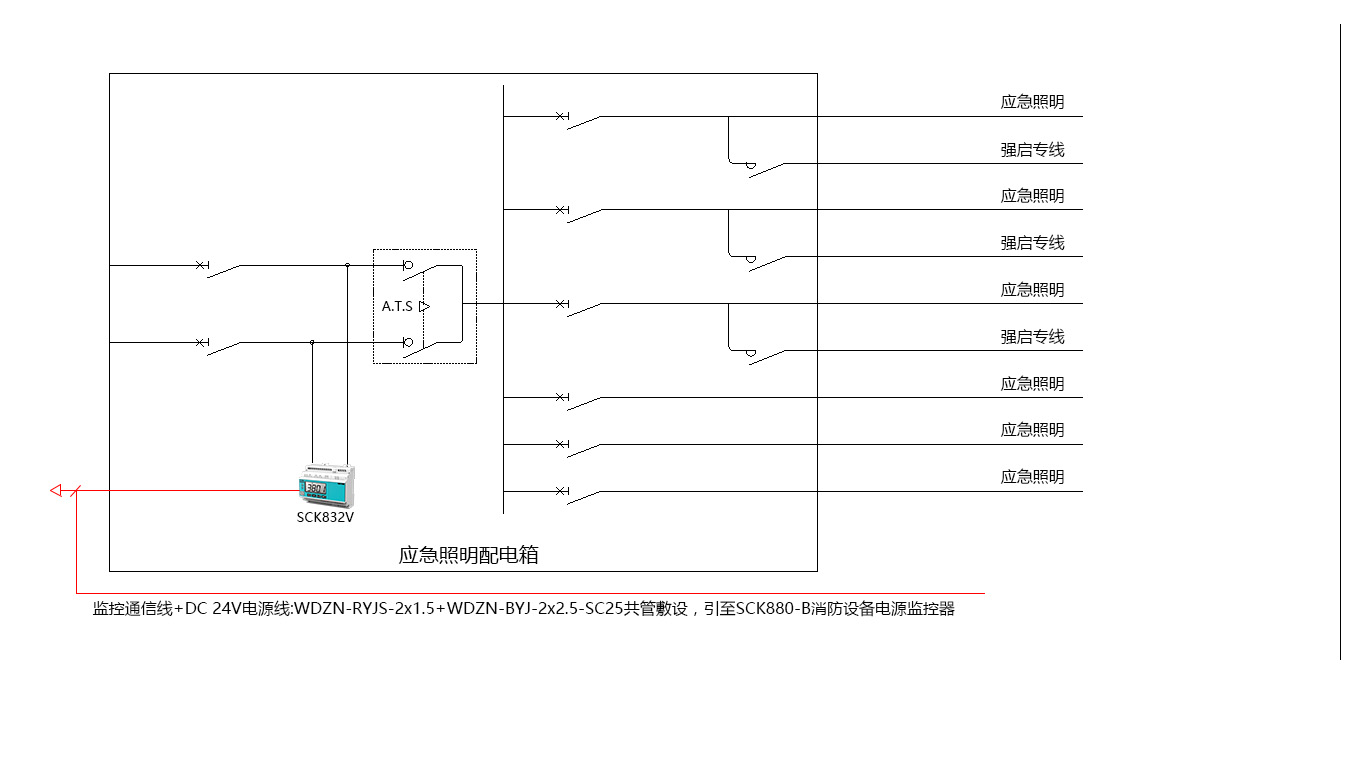
防火卷帘、应急照明等系统只在火灾初期短时工作,不易出现过负荷,短路等情况,可只监测电源状态,简化系统,降低报价。建议在电源进线处安装一台SCK832V电压信号传感器,监测双电源转换开关前端两路电压。

信号传感器到区域分机或监控主机采用消防二总线通信,支持枝干型布线方式,对于防火卷帘、应急照明等这类分布于楼层的设备放线可节省大量线材。
产品介绍
SCK880-B
特点
☑ 可选 2/4 路消防无极性二总线通讯接口,可连接 64/128个信号传感器;
☑ 具备声光报警功能并显示故障回路,支持消音、自检功能和复位功能;
☑ 2路继电器输出;
☑带1路RS485通信接口,1 路 RJ45 以太网接口;
☑自备打印机,方便打印报警记录;
☑自备后备电源,保证8小时内连续供电。
功能
☑ 监控报警,故障报警,自检,信息显示及查询
应用场景
☑ 消防控制室、值班室

SCK860
特点
☑ 具备下行消防二总线通讯接口,可延长系统通信距离1200m;
☑ 可延长SCK800消防设备电源监控系统的供电距离500m,保障系统供电可靠;
☑ 具备上行消防二总线通讯接口,可连接SCK880-B监控器,实现系统统一管理;
☑具备声光故障报警功能,支持消音、自检 功能和复位功能;
☑自备后备电源,主备电电源自动切换,有效保障设备可靠运行。
功能
☑ 延长通讯距离,提高带载能力
应用场景
☑ 消防分控室、强电间

SCK800V
特点
☑ 多种保护功能:过压、欠压、失电等;
☑ 实时测量:交流电压信号;
☑ 消防二总线:无极性连接
☑事件记录:循环记录最新100条事件信息,掉电不丢失;
☑扩展功能:2路开关量输入,1路继电器输出
☑增选功能:1路剩余电流,4路温度监测
功能
☑ 监控报警,通信
应用场景
☑ 配电箱

SCK800VA
特点
☑ 多种保护功能:过压、欠压、失电、过流、缺相、错相等
☑ 实时测量:交流电压信号;
☑ 消防二总线:无极性连接
☑事件记录:循环记录最新100条事件信息,掉电不丢失;
☑扩展功能:2路开关量输入,1路继电器输出
☑增选功能:1路剩余电流,4路温度监测
功能
☑ 监控报警,通信
应用场景
☑ 配电箱
