商城
快速链接
xxx xxx
产品中心
户内高压真空断路器 低压电器 电气设备 软件产品 电气安全 电能质量治理 智能测控 塑壳伴侣 新能源充电桩

动态滤波补偿装置

简介
SFR-SVGM系列动态滤波补偿装置通过将SFR-SVG静止无功补偿模块和SFR-M谐波抑制补偿模块集成安装于同一柜体内,协调控制,主体使用SFR-M补偿,精细使用SVG补偿,产品更具性价比。

特点

智能运行

柔性平滑

自我诊断

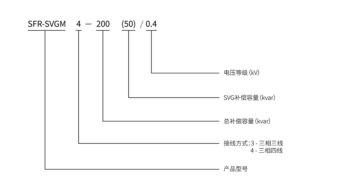
命名意义
快速选型

命名意义 拷贝.jpg

快速选型 拷贝.jpg

相关产品、解决方案
静止无功发生柜
SFR-SVG系列静止无功发生柜以数字信号处理器(DSP)为核心,通过电抗器将自换桥式电路并联在电网上…
查看详细信息>
有源电力滤波柜
SFR-APF系列有源电力滤波柜是一种用于动态滤除谐波的新型电力电子装置,它能对谐波(大小和频率都变化…
查看详细信息>
动态电压调节柜
SFR-AVC是成熟的并联式残值升压方案,SFR-AVC独创的低电压整流技术,使得整流电路在系统残值仅…
查看详细信息>